Article Highlight | 5-Jan-2026

Performance evaluation and optimization of a novel compressed CO2 energy storage system based on gas-liquid phase change and cold-electricity cogeneration

Shanghai Jiao Tong University Journal Center

Research Background


As nations worldwide accelerate renewable energy adoption, the intermittent nature of solar and wind power creates critical challenges for grid stability. Energy storage systems have emerged as essential solutions, but existing technologies face significant limitations. Conventional compressed air energy storage requires massive underground caverns, while battery systems suffer from limited lifespan and efficiency constraints.

Compressed CO₂ energy storage (CCES) has gained attention due to CO₂'s favorable physical properties—its critical point (7.4 MPa, 31.4°C) is easily achievable, and its supercritical density is higher than air, enabling more compact storage. However, current CCES systems operate at extreme pressures up to 27 MPa, complicating equipment design and safety. They also depend on specific heat sources or require uneconomical low-temperature storage conditions. Most concerningly, near-critical pressure operation creates "pinch point" problems in heat exchangers, causing significant energy losses.

"The fundamental challenge was designing a system that could efficiently recover compression heat while avoiding the thermodynamic pitfalls of near-critical operation," said corresponding author Professor Yonghui Xie of Xi'an Jiaotong University's School of Energy and Power Engineering. "Our solution fundamentally rethinks the pressurization process itself."

 

Research Content


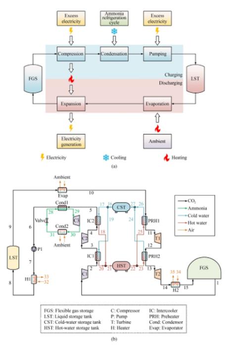
The research team proposed a Phase-Change Compressed CO Energy Storage (PC-CCES) system featuring several innovations:

  1. Ambient-Pressure Flexible Storage: Uses a flexible gas holder to store CO₂ at atmospheric pressure, eliminating dependence on geological formations and allowing dynamic volume adjustment.
  2. Low-Pressure Liquid Storage: Stores compressed CO₂ as liquid at only 6.0 MPa—dramatically lower than conventional systems—greatly simplifying storage tank requirements.
  3. Integrated Refrigeration Cycle: Instead of direct gas compression to extreme pressures, the system first compresses CO₂ to moderate pressure, then uses an ammonia-based refrigeration cycle to liquefy it, followed by efficient liquid pumping to final storage pressure. This approach reduces compression power significantly.
  4. Cold-Electricity Cogeneration: By recovering heat at lower, non-critical pressures, the system avoids pinch point losses. During discharge, the cold exhaust CO₂ can provide up to 2.93 MW of refrigeration capacity alongside 10 MW of electricity generation.

The system operates in two main phases: During off-peak "charging," CO₂ is compressed, liquefied via refrigeration, pumped to storage pressure, and stored in a liquid tank while compression heat is captured in hot water storage. During peak "discharging," liquid CO₂ evaporates, expands through two turbines to generate electricity, and the cold exhaust provides cooling for commercial or industrial use.

 

Research Results


Under baseline simulation conditions, the novel system achieved:

  • Total Energy Efficiency (TEE): 79.21%, significantly exceeding its electrical efficiency of 61.27%
  • Cost Performance: Total product unit cost of $25.61 per gigajoule
  • Component Analysis: The first turbine (T1) was identified as the component with highest exergy destruction rate (1.0591 MW), but its exergoeconomic factor of only 41.08% indicates that targeted investment to improve its efficiency is economically justified

Through multi-objective optimization, the system performance improved dramatically:

  • Maximum TEE: 113.22% (34% improvement over baseline)
  • Minimum unit cost: $21.47/GJ (16% reduction)
  • Optimal compromise point: 111.91% TEE at $28.35/GJ, representing the most favorable operating condition

Sensitivity analysis revealed the system is most responsive to CO₂ liquefaction temperature and the isentropic efficiencies of CO2 compressors and turbines, providing clear optimization targets.

 

Comparative Advantages


Compared to three existing systems in literature, the PC-CCES system demonstrates:

  • Superior electrical efficiency (60.56% vs. 55.8% for liquid CO₂ systems)
  • Higher total energy efficiency (111.91% vs. 78.7% for liquid CO₂, 91% for air-based systems)
  • Lower unit costs ($28.35/GJ vs. $41.23/GJ for comparable systems)
  • Unique cold-electricity cogeneration capability that most competitors lack

 

Research Significance


The PC-CCES system addresses critical barriers limiting CCES commercialization. By operating at moderate pressures and ambient temperature storage, it reduces capital costs and safety concerns while enabling deployment in diverse locations without geological constraints. The cold-electricity cogeneration makes it particularly attractive for:

  • Data centers: Simultaneously providing power backup and cooling for servers
  • Commercial parks: Reducing both electricity and air conditioning costs
  • Renewable energy farms: Enabling efficient peak shaving with valuable cooling byproducts

 

"This system represents a paradigm shift from simply storing energy to providing integrated energy services," explained Professor Xie. "By turning a thermodynamic challenge—the large specific heat variation near CO₂'s critical point—into an advantage through phase-change engineering, we've created a solution that is both more efficient and more economical."

 

The research team plans to pursue component-level optimization, develop operational control strategies, and conduct experimental validation to advance the technology toward commercial deployment.

 

Article Link

https://rdcu.be/ePtYg

https://link.springer.com/article/10.1007/s11708-025-0973-9

https://journal.hep.com.cn/fie/EN/10.1007/s11708-025-0973-9

Disclaimer: AAAS and EurekAlert! are not responsible for the accuracy of news releases posted to EurekAlert! by contributing institutions or for the use of any information through the EurekAlert system.